Строим дом
вернуться

Хворостухина Светлана Александровна

Шрифт:

Затем связываете на плане обесточенные устройства с данной групповой линией. Как правило, в домах постройки последнего времени автомат защиты стоит только в фазном проводе. В домах старого жилого фонда, имеющих трехфазные линии 220/127 В, один предохранитель стоит в прямом, другой – в обратном проводе. Разобраться в этом также несложно. Если вы выключаете второй предохранитель, и это никак не изменяет режима работы устройств, включенных вами для индикации напряжения, это означает, что эти предохранители защищают одну и ту же линию с обеих сторон.

Если же, отключая предохранители, вы обнаруживаете, что обесточиваются разные группы устройств, включенных в нагрузку, значит, они присоединены к самостоятельным линиям электропроводки. В том случае, если ваш групповой щиток имеет три предохранителя на каждую квартиру, третий предохранитель включен перед счетчиком и является общим. А вот определить, какое из гнезд розетки или какая из клемм выключателя подключена к фазному проводу, а какая к нейтрали, вы не сможете без индикатора напряжения с неоновой лампочкой. Если при касании щупом индикатора к контакту лампочка индикатора светится, он соединен с фазным проводом, а противоположный, соответственно, – с нейтралью. Это необходимо отметить на схеме электропроводки.

Существенный момент заключается в том, чтобы точно определить соединение с фазой или нейтралью клемм светильника и клемм его выключателя. Когда-нибудь вам придется менять перегоревшую лампу или ремонтировать патрон светильника, менять сам светильник. Вы должны обеспечить безопасность этих работ уже сейчас. Для того чтобы подобные работы не велись под напряжением, необходимо монтировать ответвление от линии к светильнику таким образом, чтобы выключатель был соединен с фазным проводом, а цоколь лампы (его наружная обечайка с резьбой) – с заземленной нейтралью. С помощью индикатора напряжения несложно установить, правильно ли включен ваш светильник и следует ли вам опасаться неожиданного удара электрическим током.

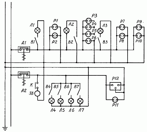
Сняв крышку выключателя, прикоснитесь индикатором к его клеммам. Если при замкнутом выключателе светильник горит, а индикатор не светится, то выключатель подключен к нейтрали, если светится – к фазному проводу. Выяснив, к каким проводам подключены контакты ваших розеток и вы-ключателей, обозначьте данные сведения на своем плане. В результате у вас получится простейшая принципиальная схема электропроводки (рис. 64).

Рис. 64. Пример электропроводки квартиры, принципиальная схема: А1, А2 – автоматические предохранители; Л1-Л7 – лампы светильников; В1-В7 – выключатели светильников; Р1-Р11 – розетки; Р12 – разъем для подключения электроплиты; 3B – звонок; К – кнопка звонка

Большую помощь вам в ремонте окажет и знание монтажной схемы электропроводки с обозначением ответвительных коробок. Это особенно помогает при ремонте скрытой проводки, поскольку монтажные особенности открытой проводки легко прослеживаются визуально. Для того чтобы проследить трассу скрытой проводки и возможные ее повреждения, вам потребуются специальные приборы. Изучить схему скрытой проводки можно, последовательно отсоединяя участки проводки от ответвительных коробок, розеток, выключателей, светильников и прозванивая эти участки.

Глава 8

Отделочные работы

Отделочные работы, по сути, представляют собой завершающий этап строительства и обустройства жилища. И хотя некоторые наивно полагают, что отделка всего лишь дополнение, а главное – строительство, это далеко не так.

От того, как вы украсите жилище, будет зависеть ваше душевное состояние, ведь не секрет, что плохо побеленные потолки и неровно наклеенные обои способны испортить настроение даже у оптимиста, что же говорить про остальных? Так что советуем вам отнестись к этому виду работ должным образом, чтобы потом не краснеть перед гостями и не мучиться угрызениями совести по поводу брошенных на ветер денег и потерянного впустую времени. Помните, скупой и ленивый платят дважды!

Штукатурные работы

Отделку внутренних помещений дома всегда начинайте с оштукатуривания. Для проведения штукатурных работ необходимо приготовить перечисленные ниже инструменты и материалы.

Инструменты и материалы

В зависимости от состава и конечного результата штукатурка делится на простую, улучшенную и декоративную.

Простая штукатурка состоит из обрызга и грунта. Она пригодна лишь для производства штукатурных работ во временных зданиях.

Улучшенная штукатурка представлена всеми тремя слоями. Ее выполняют в жилых зданиях. Отклонение по вертикали на всю высоту помещения допускается не более чем на 10 мм.

Декоративная штукатурка применяется в тех случаях, когда не предусматривается последующая окраска поверхностей. В ее состав входят цветные заполнители или цемент. Декоративное оштукатуривание проходит два этапа. Сначала по маякам наносится подготовительный слой, включающий в себя обрызг и грунт. После подсыхания необходимо придать поверхности шероховатость. Второй этап работы будет включать в себя нанесение накрывки из декоративного раствора, которая может состоять из двух, трех и более слоев. В зависимости от вида материала декоративные штукатурки можно подразделить на известково-песчаные, каменные, терразитовые и сграффито.

  • Читать дальше
  • 1
  • ...
  • 79
  • 80
  • 81
  • 82
  • 83
  • 84
  • 85
  • 86
  • 87
  • 88
  • 89
  • ...

Private-Bookers - русскоязычная библиотека для чтения онлайн. Здесь удобно открывать книги с телефона и ПК, возвращаться к сохраненной странице и держать любимые произведения под рукой. Материалы добавляются пользователями; если считаете, что ваши права нарушены, воспользуйтесь формой обратной связи.

Полезные ссылки

  • Моя полка

Контакты

  • help@private-bookers.win